
l PSR-CE1 適用于急停、行程開關、安全門鎖、拉繩開關等“常閉觸點型傳感器”監控
l PSR-CE2 適用于安全光幕、激光掃描儀、非接觸式感應開關(OSSD)等“24V DC有源信號輸出傳感器”監控
l PSR-CE3 適用于上述所有傳感器
l PSR-CE2、PSR-CE3 具有帶監控的手動復位功能
l 高符合 Cat. 4,PL e(EN ISO 13849-1)、SIL 3(EN 61508)、SILCL 3(EN 62061)
l 輸出為3個常開觸點、1個常閉觸點 。


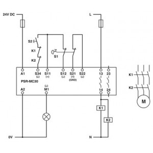
菲尼克斯繼電器,用于急停、安全門和光柵,安全等級可達SIL 3、Cat. 4、PL e,單通道或雙通道運行,自動或手動、受控啟動,3個啟用電流路徑,US = 24 V DC,插拔式螺釘接線端子
|
產品類型 |
安全繼電器 |
|
|
PSRmini |
|
應用 |
急停按鈕 |
|
|
安全門 |
|
|
電磁開關 |
|
機械壽命 |
約 107 開關次數 |
|
繼電器型號 |
帶機械聯鎖觸點的機電式繼電器,符合IEC/EN 61810-3標準 |
|
過電壓類別 |
III |
|
典型響應時間 |
< 175 ms (自動啟動) |
|
|
< 175 ms (手動,監控啟動) |
|
典型啟動時間(Us時) |
< 250 ms (通過A1控制時) |
|
典型釋放時間 |
< 20 ms (根據需要,通過A1) |
|
|
< 20 ms (根據需要,通過傳感器回路) |
|
重啟時間 |
< 1 s (啟動時間,接通電源電壓之后) |
|
恢復時間 |
< 500 ms (符合安全功能的要求) |
|
額定條件下的大功耗 |
5.5 W (US = 26.4 V,IL² = 72 A²,PTotal max =1.9 W + 3.6 W) |
|
額定操作模式 |
100 %符合條件 |
|
額定絕緣電壓 |
250 V AC |
|
額定絕緣電壓 |
250 V AC |
|
額定過電壓/絕緣 |
輸入電路與常開安全觸點輸出(13/14)和常開安全觸點輸出 |
|
名稱 |
A1/A2 |
|
額定控制電路電源電壓 US |
20.4 V DC 26.4 V DC |
|
額定控制電路電源電壓US |
24 V DC -15 % / +10 % |
|
額定控制電源電流IS |
典型值 65 mA (US時) |
|
US時的功耗 |
典型值 1.56 W |
|
沖擊電流 |
典型值 4 A (Δt = 200 µs Us時) |
|
延遲時間 |
1 ms (在A1處,在電壓驟降Us的情況下) |
|
保護電路 |
串聯保護,防止極性反轉; 抑制二極管 |
|
輸入說明 |
安全相關的傳感器輸入 |
|
輸入電壓范圍,"0"信號 |
< 5 V (S12) |
|
|
S22輸入端可將PLC的低電阻輸出解釋為連續的高位信號。 |
|
輸入電壓范圍,"1"信號 |
20.4 V V |
|
輸入電流范圍“0”信號 |
< 2 mA (S12) |
|
|
0 mA ... 2 mA (S22) |
|
沖擊電流 |
< 20 mA (S12輸入,電壓通常為US) |
|
|
< 5 mA (典型為US S22/24 V) |
|
|
> -15 mA (典型為US S22/0 V) |
|
延遲時間 |
***大 1.5 ms (在S12、S22;測試脈沖寬度) |
|
|
***小 7.5 ms (在S12、S22處;測試脈沖速率) |
|
|
測試脈沖速率 = 5 x 測試脈沖寬度 |
|
并行 |
∞ |
|
允許的導線***大總電阻 |
150 Ω |
|
保護電路 |
抑制二極管 |
|
電耗量 |
< 5 mA (S12輸入,電壓通常為US) |
|
|
< 5 mA (典型為US S22/24 V) |
|
|
> -5 mA (典型為US S22/0 V) |
|
輸入說明 |
非安全相關 |
|
|
NPN/PNP |
|
輸入數量 |
1 |
|
輸入電壓范圍,"1"信號 |
20.4 V DC 26.4 V DC |
|
沖擊電流 |
***大 200 mA (典型為US) |
|
允許的導線***大總電阻 |
150 Ω |
|
保護電路 |
抑制二極管 |
|
電耗量 |
< 10 mA (在S34/24 V時) |
|
|
> -5 mA (在S34/0 V時) |
|
輸出說明 |
安全相關的常開觸點 |
|
輸出數目 |
2 (非延時) |
|
觸點類型 |
2路常開安全觸點輸出 |
|
觸點材料 |
AgSnO2 |
|
開關電壓 |
***小 12 V AC/DC |
|
|
***大 250 V AC/DC (注意負載曲線) |
|
通斷容量 |
***小 60 mW |
|
沖擊電流 |
***小 3 mA |
|
|
***大 6 A |
|
符合IEC 60947-5-1標準要求的開關容量 |
5 A (AC15) |
|
|
4 A (DC13) |
|
限制連續電流 |
6 A (注意降低值) |
|
總電流值的平方 |
72 A2 (注意降低值) |
|
切換頻率 |
0.5 Hz |
|
機械壽命 |
10x 106開關次數 |
|
輸出熔斷器 |
6 A gL/gG (N/O觸點) |
|
|
4 A gL/gG (適用于低需求應用場合) |
|
輸出說明 |
非安全相關 |
|
輸出數目 |
1 (數字量 , PNP) |
|
電壓 |
22 V DC (Us - 2 V) |
|
電流 |
***大 100 mA |
|
***大啟動電流 |
500 mA (Δt = 1 ms Us時) |
|
切換頻率 |
0.5 Hz (電阻、電感、電容) |
|
保護電路 |
抑制二極管 |
|
短路保護 |
否 |
|
可插拔 |
是 |
|
連接方式 |
直插式連接 |
|
硬導線橫截面 |
0.2 mm² 1.5 mm² |
|
柔性導線橫截面 |
0.2 mm² 1.5 mm² |
|
柔性導線橫截面,帶套管,帶塑料絕緣套管 |
0.25 mm² 1.5 mm² (只能使用CRIMPFOX 6夾線鉗) |
|
柔性導線橫截面,帶不含絕緣套管的冷壓頭 |
0.25 mm² 1.5 mm² (只能使用CRIMPFOX 6夾線鉗) |
|
導線橫截面AWG |
24 ... 16 |
|
剝線長度 |
8 mm |
|
狀態顯示 |
3 x 綠色LED |
|
工作電壓顯示 |
1 x 綠色LED |
|
寬度 |
12.5 mm |
|
高度 |
116.6 mm |
|
深度 |
114.5 mm |
|
外殼材料 |
尼龍 |
|
停止類別 |
0 |
|
分類 |
4 |
|
性能等級(PL) |
e (4 A DC13;5 A AC15;8760次開關循環/年) |
|
安全完整性水平(SIL) |
3 |
|
每小時危險故障可能性(PFHD) |
1.5 x 10-9 (4 A DC13;5 A AC15;8760次開關循環/年) |
|
認證測試周期 |
240 月 |
|
使用周期 |
240 月 |
|
安全完整性水平(SIL) |
3 |
|
所需求的危險故障可能性(PFHAVG) |
1.47 x 10-4 |
|
認證測試周期 |
60 月 |
|
使用周期 |
240 月 |
|
保護等級 |
IP20 |
|
插入位置***低保護等級 |
IP54 |
|
環境溫度(運行) |
-40 °C ... 55 °C (注意降低值) |
|
環境溫度(存放/運輸) |
-40 °C ... 85 °C |
|
***大高度 |
≤ 2000 m (海平面以上) |
|
***大允許濕度(存放/運輸) |
75 % (平均,85%間歇,無冷凝) |
|
允許的***大相對濕度(操作) |
75 % (平均,85%間歇,無冷凝) |
|
電擊 |
15g |
|
振動(操作) |
10 Hz ... 150 Hz, 2g |
|
標準/規程 |
EN 60664-1 |
|
安裝類型 |
DIN導軌安裝 |
|
組裝說明 |
參見衰減曲線 |
|
安裝位置 |
垂直或水平 |



品類齊全
省心省力,一站購齊
一對一客服
選型詢價,快速響應
貨期保障
多倉直發,貨期無憂
正品貨源
正品保障,誠信服務




